パナソニック製ルームエアコンの強制冷房運転について
【お問い合わせ先】
パナソニック株式会社
エアコン相談窓口
0120-878-692
受付時間:9:00 – 18:00(月 – 土)
手順1
※下記手順は、ゲージマニホールドを取り付けたままで、ポンプダウンする手順です。
(1)応急運転ボタン、または強制冷房運転ボタンを押し、冷房試運転を10分以上運転する。
2000年以降の機種は下図のように応急運転ボタンがあります。このボタンを5秒以上押し続けると ”ピッ” となり、強制冷房運転になります。
2000年以降の商品

1999年以前の機種は下図のように強制冷房運転と応急運転の2つのボタンがあります。
ポンプダウンの場合は、強制冷房運転ボタンを押して運転してください。
1999年以前の商品

また、床置き形や天吊り形、コーナーエアコンなど、他形状の製品も基本的には上記のようにボタンの配置において2種類に分かれており、それぞれ電源箱の近くに配置されていますのでご確認ください。
エアコンの製造年表示は、室内機・室外機の側面、または底面に表示銘板がございます。
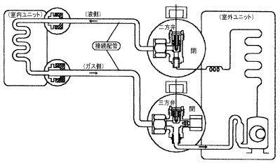
(2)室外機配管接続部の二方弁(高圧側)弁棒を時計方向に閉める。
(3)ゲージマニホールド低圧側(LO側)圧力の「0」近くで三方弁(低圧側)弁棒を閉める。
(4)直ぐに停止する。
(5)ゲージマニホールド低圧側(LO側)のチャージホースを三方弁より外す。
(6)チェックバルブのキャップを締め付ける。
(7)二方弁、三方弁の弁棒部キャップを締め付ける。

手順2
※下記手順はゲージマニホールドを取り付けずにポンプダウンをする手順です。
(1)応急運転または強制冷房運転ボタンを押し、10分以上運転する。(手順1の(1)参照)
(2)二方弁を時計方向に閉める。(圧縮機が運転していることを振動、音などで確認する)
(3)2~3分間運転し、三方弁を閉める。
(4)直ぐに停止する。


















